Forth Meeting - at CHM
Saturday, June 24, 2006
Goal: a "quick" overview of the 1401 restoration to present -
Lecture notes, and images from web site
9:45 AM Coffee, doughnuts, bagels on the veranda
Please note that we need to keep the food outside the building.
10:00 AM RESTORING THE IBM 1401
10:00 - Quick intro to era of 1401
big vacuum tube UNIVACs, IBM 704, 709
most business on card machines - work flow?
Transistor break through
10:05 - 1401 physical vs card TAB rooms
Card processing work flow - "programming"
10:10 - 1401 - the swing machine - non-binary, very simple to program and operate, halt on error
- 1401 characteristics
11.5 us character memory time, 1 character at a time, instruction can be 7 characters
800 card / minute reader, very fast and reliable!!
250 card/minute punch
600 line/minute printer, excellent, with beautiful output
10:20 - Restoration efforts
finding and procurement, three or four "heavy hitters"
Robert Garner, Grant Saviers, Len Shustek, Bernard Peuto, Mike Cheponis
They signed a contract in Euros, and by the time payment was to be made
the Euro went from $.88 to $1.18 :-|
The five men (above) bought the 1401 from Arnold Schweinberg
who had serviced the system until it was "retired" by IBM.
He obtained the system, and 1300 spare cards,
and set up a little data center which he ran for some years.
The system then was moved to Arnold's garage near Dortmund, Germany
- where it rested and rusted until 2004.
|
I have worked for the IBM - Deutschland Company from 1954 to 1974 as
Customer Engineer.
The education for this was on 404/405/407/420/421 alpha tabulators, 602
mechanical calculator,
604 electronic calculator (tubes), 305 RAMAC (tubes), 1401/1405
DP-Systems, 1620 DP-System.
In 1963 at San Jose, California training on 1710 process control
system, 360/370 Systems,
and a lot of peripherals. Also specialist for IBM 1287/1288
handwriting and optical character readers.
From 1974 to 1992 technical director at Data Processing Service Company.
Hobbys: Construction electronics, Amateur Radio (DK3RW), HiFi,
Telephone and PC, Motor Boating (new)
Arnold's notes about "our" 1401
1401 CPU, build 05/1964 working for an insurance company till
1972, after that moved to Arnoldīs Data Processing Center (Newspapers
and Magazines)until 1977, then stored in a warehouse and sometimes
displayed on exhibitions. The last show was in the lobby at the IBM
Branch Office at Dortmund, Germany
|
paper work - CHM proposal, plan,
Home with raised floor - just like the best old days
room was server farm, still has two large air conditioners
and an un-interruptable power supply
1401-CHM-Left
|
1401-CHM-Cntr
|
1401-CHM-Right
|
1401 Operators Panel
|
CHM meetings is early 2004
transportation from Germany - IBM Almadin
- this time the artifact cost more than the transportation
a warm dry home, security, access, white gloves
gathering people - IBM Quarter Century Club
June 2004
Robert Garner's Current Status Report
Action Groups, leaders, plans for restoration of subsystem, info about subsystem
1401 Processor w/ 1406 added memory,
1402 Card Reader/Punch,
1403 Printer
729 Tape Units,
Software
We decided to work every Wednesday - and the 2nd and 4th Saturdays.
After about a year,
the tape guys came in on Thursdays to stay out of the hair of the processor guys
My role is town crier (web site), day-to-day museum interface,
Xerox operator extraordinaire, power supply checkout, and head janitor ;-))
Machine runs at European standard 50 Hz (cycles/second)
Should we convert U.S. 60 hz to machine 50 hz power
- or convert machines to 60 hz ?
if 50 hz, motor generator or static
All power (except motors) is run through ferroresonant regulators
10 to 1 regulation at full load, better at no load
All DC power supplies are linear - with pass transistors
We decided (after much soul searching) to keep the machine at 50 hz
and use a static (solid state) frequency converter.
August 2004 - free 5 Kw converter from IBM
- 1st system - 5 KW - the meaning of marginal
like plugging in a vacuum tube scope to the 50 hz utility
outlet would trip the circuit breakers - and they would trip anyway intermittently
- 2nd system - 18 KW - steady as a rock
both use class B amplifiers
- 50% theoretical - if rail-to-rail
| April 6th 2005 - Founder of the Feast !! This Pacific Power 390G 50 Hz supply has more than
three times the power of the previous Elgar. The 1401, 1402, 1403 and 1406 running
concurrently uses about half of its capability :-)) Previously only one unit at a time
could be usefully on, and we couldn't even start the 1403 printer motor.
Ed Thelen is glowing, and the 50 Hz converter is cool ;-))
|
documentation - ALDs, ...
printed by a specially chained printer
- sideways :-))
|
| Left: A "typical" clean Automated Logic Diagram (ALD) - on 11" x 17" sheet of paper
Right: Top of that page
|
special problems -
- in the early days of transistor computers,
the salesmen talked up "Solid State Reliability"
- oh yeah -
We all took a 2 hour course in artifact handling
- acid from skin etching metal
- oil and acid degrading paper
- wash hands and wear gloves -
electrolytic capacitors
PDP-1 philosophy - fancy equipment running a script
our philosophy - series 4 watt bulb
findings
| Don Cull reforming/checking capacitors. August 25, 2004
LaFarr Stuart is trying to con Milt Thomas that this is on the up&up.
|
F.E. revolt - no white gloves while struggling with our
greasy, grimy physical reality.
It is a "don't ask, don't tell" situation.
Arnold Schweinsberg seemed to expect it to turn-on and go,
he wanted to be here for a week to make sure we did
it right.
We thought it best if we did some early preparations
first, and bringt him over for a few weeks if/when we had trouble.
The system has been powered on for over 670 hours, (IBM machine clock)
and about 900 person-sessions of direct and indirect (me) labor
applied, and we are just now starting to successfully
run the diagnostic deck - about three decks out of maybe 50.
It is reasonable to ask "when will you be done?" -
people have been asking for two years now -
We have not reached the point of "REAL SOON NOW".
1401 corrosion, replacements, diodes, transistors
- even 56 microhenry inductors open ( like at least 8 so far)
- germanium diodes with iron leads - corrosion along leads broke glass
maybe another 30
- degraded gain in transistors - again maybe 30
- grossly corroded transistor leads - open - maybe 10
It is a little alarming that so many passive components (inductors, basically a coil of wire in plastic) and
simple diodes fail. (In the glass diodes, corrosion seems to creep along the wire to glass contact, expanding and cracking the glass,
and the diode fails by some mechanism.) To date we have replaced maybe 30 diodes and 10 inductors? Scary.
cooling fans
powerup sequencing relays
card debug tools
Tim Coslet's in-circuit testor
Scope plug in
-------------- the following are "typical" daily reports from the web site
http://ibm-1401.info/index.html -----------------
The goal is to give a flavor for what we have been doing these past two years.
Included are the many support functions such as:
Sorting, inventoring, storing 1,300 spare logic cards,
clean the crud and grime from 25 years of usage and 25 years storage,
repair and make unavailable parts, refurbishing worn/corroded parts,
fighting insufficient power, cabinets to house spares,
documenting logic cards, copying diagnostic decks,
accumulating parts from generous doners and e-bay,
software emulation, ... and ...
Saturday December 11th 2004 - 9:30 AM - second Saturday -
Pizza :-))
Present were: Allen Palmer, Tim Coslett, Bob Erickson, Ron Williams,
Robert Garner, Ed Thelen. More discoveries on the power situation. The
main contactor in the 1402 needs 50 Hz, during bring up it was on a 60 Hz
temporary circuit and did not close reliably. The power supply in the 1st
729 tape unit has been re-installed after checking capacitors and performance.
The glitch in one phase is still present. Wiring schematics for 1403 have
not been found.
October 2004
| Tim Coslet, Ron Williams, and Bob Erickson chasing a clock pulse problem.
Note the use of "IBM Blue" "pulpit" that Ron Williams made. ;-))
|
Jan 2005
| Jan 22nd - Tim Coslet working on "our" 026 keypunch.
A fuse had opened every time the keypunch was turned on.
The capacitor at the end of the red arrow has just been reformed by placing
it in series with a 4 watt 120 volt night light. The night light glowed hotly
for about a minute then slowly dimmed to a dull orange glow. The newly reformed
capacitor is working well, the fuse no longer blows. Tim is
inserting another 25L6 tube that had been cannibalized. |
| Jan 22nd - Bob Erickson (left) and Ron Williams trouble shooting the 1401.
Allen Palmer's oscilloscope is a vintage vacuum tube Tektronix :-) used
to troubleshoot 1401s in its former active life. The brown unit
in the left background is the overworked Elgar unit making the 50 Hz used
by both the 1401 and the scope. Ron made the blue pulpit (and low roller chairs
and other things) to make life easier. |
| Jan 22nd - Ron Williams (left) and Bob Erickson trouble shooting the 1401.
One "gate" of the 1401 is swung out for access to wiring side and wire wrap pins.
Ron is looking at a copy of the ALD (Automated Logic Diagram) which was printed many
years ago by a 1403 with a special chain. |
Feb 2005
April 13 - A truly beautiful day, lotsa power, lotsa folks, lotsa progress, lotsa fun :-))
Allen & Grant
|
Busy Busy
|
Allen & Frank Loading 729
|
Chuck & Don
|
Allen Running 729
|
As Jackie Gleason used to say "How sweet it is!!"
August 24th, 2005
October 19th 2005
| The 1402 Reader timing "Circuit Breakers", CBs have been cleaned and adjusted,
the read brushes checked, the card path transport works, two broken wires found and repaired, relays checked,
timing light struggled with, belts replaced, bearings checked and lubricated, on and on, ...
|
| In the 1401 processor, the multiple power supplies checked and working,
some 70 faults in the 1401, including
about 50 cards have been replaced/fixed, the clocks and lower memory works, instruction fetch and
execute cycles work, about half of the instructions work when manually inserted via switches, ... .
And at long last, the card reader and processor work well enough to read and execute the first two
diagnostic decks :-))
Here are the 1402 Reader/Punch and 1401 Processor team members present at First Light :-))
| And the original Diagnostic (and other decks) were read in using a borrowed
card reader to CD ROM and other storage. Diagnostic deck information
Here are the Diagnostic Decks that still yet to be performed correctly. Note that
decks one and two are missing - the machine read in and performed these two tests correctly :-))
| |
A 28 megabyte .avi file
| Here is a 30 second movie of the first attempt to read a large deck (of blank cards) into the 1401
via the card reader - note that there is work yet to be done ;-|
| |
Punched card diagnostics
October 26th 2005
| The clutch assembly (right reel) on the 729. The slip rings
can be seen. The left two clutches are the tape up and tape down w.r.t.
the columns and the front geared clutch is the brake and load/unload clutch.
|
| The left reel assembly with the series wound motor used for
high speed rewind. The other clutch functions are the same as 00249
|
| Allen Palmer with version 1 of the torque measuring setup to
test IBM vs Placid clutch powders.
|
| Rev 2 of the powder torque vs current setup. Chatillon
force gauges are connected to the aluminum swing arm to apply a
calibrated force at three different radii. The DVM measures the coil
current.
|
| Grant Saviers using the hand press to make new internal felt
seal washers with the dies designed for this purpose
|
| The
.xls spread sheet "clutch powder" and chart shows the measured
torque values for different clutch powders and different amounts of the
Placid powder. 20gms of Placid powder was selected as the best amount.
|
| The .xls spread sheet "bearing deflections"
shows the angular
displacement vs load for three (none, one and two) 0.0039" shims between
the two radial ball bearings to provide preload. The original MRC
duplex bearing was also measured. As a result a compromise shim value
of 0.006" will be used in the final assembly.
|
Many ALDs very hard to read,
even with bi-focals and magnifying glass
we have a CDROM of related ALDs from Australia :-))
1402 Reader/punch
belts
timing circuit and display
rust - replace card path
CBs - timing
punch dies need cleaning?
1403 Printer
binding slugs
lubrication
backward cooling fan
December 28, 2005
| Frank & Bill replaced (soldered in) an open fuse to a printer driver card.
The fuse in the other defective card seems OK.
|
| We got extra printer driver cards from the 1401 in Visible Storage - they were a different part number on
the same part number card - a wire on one version was replaced by a resistor in the other version - they
seem interchangeable.
|
| This is the back side of the printer hammer assembly. The black air hose is from a fan
used to cool the parts and blow paper dust out of the area.
|
| The German 1403 did not have "support rails" - so we got the rails from the unit in Visible Storage and
removed the printer hammer assembly. This helps support the heavy assembly during rather delacate operations.
|
| This image is very confusing - you are looking at the BACK of the paper from the hammer side.
This side is normally white - but got printed and reversed to save paper. - Sorry -
So, you see the Hammer Assembly on the left, supported by the rails. The paper tractors on each side of the paper,
and the hammer view of the paper to be printed - the ink is deposited on THE OTHER side of the paper.
|
| Frank King is holding a tool which has a central shaft with an excentric head. It is used to adjust print hammers.
|
There is/was a 0.003 inch, thick 18 inch long, 0.500 inches wide ?mylar? flexible plastic ribbon associated with
the print head assembly that had ?decomposed?? and was removed by vaccuuming. We need another
inorder (lets get an 8 foot section?) to get the print hammer assembly correctly reassembled.
So - I guess the printer no longer prints :-(( Pending replacement of this needed 1960s era item - probably no longer
obtainable from IBM -
1406 Extended Memory
visible broken wire in core memory
While we were not there,
a building maintenance person wanted to change
some ceiling lamps, and found it useful to move
the already cabled 1406 around a bit.
Sharp edges in the 1406 frame cut into the insulation
of the signal wires causing multiple shorts and opens.
The shorts took out a few more cards in the 1401.
729 Magnetic tape drives
rubber belts
rubber capstains
relays
lights & photo cells
rust/corrosion on V-Belt drives on clutches
clutch
brushes
V-belts
squeeking
magnet coil assembled backward
felt washers to retain magnetic powder
new magnetic powder
mangled tiny screw
077 Collator
bearings
open coils
drive belt
083 Sorter
CBs
bearings
belts
rust
drive design
026 Key Punch
initial blowing fuses - 250 volt electrolytic
hard rubber - poor registration, jamms
print head - varnish/oil? - alignment
Spare SMS cards
May 2006
|
Grant Saviers brought in some more tools, and 100 more separators for the SMS drawers.
He arranged tools in the main tool chest, and made/placed labels.
|
|
Ed Thelen and Chuck Kantmann continued making labeling SMS drawer separators, and taking the unsorted SMS
cards from the various boxes and sorting them into the SMS drawers. There are some types of SMS cards
We have a large number (say 30+) of some types of SMS cards. As there will not be enough room in the 4
large SMS drawers for all the cards, some of the surplus cards are being returned to now partitioned and
labeled boxes.
|

| 
| Chuck Kantmann and Ed Thelen completed
labeling, and filling the four new drawers with SMS cards.
Chuck Kantmann and Ed Thelen (with Ron Williams our customer observing intently) completed
a count/inventory of the SMS cards in the four drawers and overflow boxes.
And yes - the drawers are a little out of sequence :-(( After filling the drawers we discovered
the bottom four drawers were *not* the same size. - When life is less pressing, we may swap the contents
and labels of two drawers.
|

|
The overflow boxes with new white labels reflecting contents :-))
|
10:45 - demo ROPE - Ron Mak??
11:00 tour the 1401 restoration effort, demo
- maybe better here than after indefinite length lunch?
My role is "step and fetch it", and a major interface
to CHM support facilities
- power, light, air conditioning
- help get permission and "fetch" parts from
- commercial vendors
- CHM Visible (and invisible) Storage
- wear out Xerox machines for working copies of
ALDs and manuals
- floor sweeping and trash hauling
and other faceless activities.
---- images shown -----------
---- handouts, duplicat images? ------------
11:15 AM WELCOME TO THE CHM --- Jim Somers, CHM Volunteer Coordinator
The CHM needs your donations of artifacts, wisdom, and
cash. You can help out as a docent,
with restoration, or as a Geeter.
11:30 AM IBM 350 RAMAC (vintage 1958) IN BRIEF --- Ed Thelen
A short overview of the first random access magnetic disk.
|
a) IBM's RAMAC 350, the world's first Random Access Magnetic Disk Drive
the ancestor of the hard drive in your computer.
b) The restoration of the storage section of one of these machines.
image from the IBM Archives
|
"Our" RAMAC. on loan from IBM
image from the Magnetic Disk Heritage Center
| |
RAMAC characteristics
- 50 user disks (dummy disks at end to reduce turbulent buffeting)
- 100 sides, 100 user tracks per side (2 test only tracks on inside and outside)
- 5 sectors per track, 100 characters per sector
- Grand total of 50 disks x 2 sides/disk x 100 user track/side x 5 sectors/track x 100 char/sector
- = 10,000,000 characters
- Viewed another way, that is 20 % more than 50,000 "IBM" cards.
- 2,000 cards per box, 25 boxes, or about two 10 drawer card cabinets
- maybe about the same weight and volume, but much faster access ;-))
- 2 heads, one for tracks on top side of each disk, one for bottom side
- head assembly moves vertically to selected disk, then goes to selected track
- 1200 RPM, 2 hp drive motor,
- claimed average access time
0.6 seconds, you define "average" movements ;-))
Why a disk vs drum
99 Notre Dame
Santa Clara, physical
Santa Clara, drive servo
CHM
---- images shown -----------
-------- handouts, duplicat images? ------------
IBM-227-3534-0-RAMAC-305-350-pgs-62-98.pdf pages 63-67
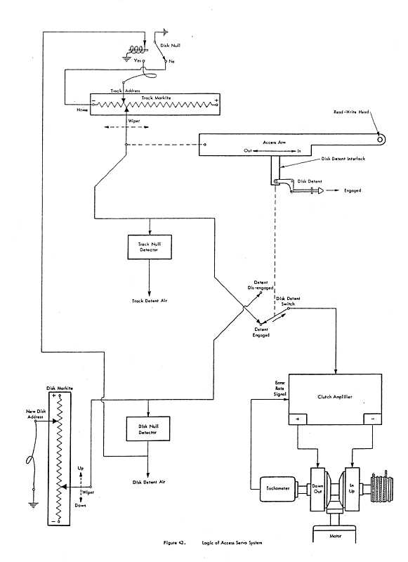
Control Overview
|
- The upper left tapped pot shows the track (horizontal) setpoint and position feedback.
- The arm bearing the read write erase head(s) is upper right, showing a disk detent to prevent
vertical movement while arm is carrying heads onto selected disk.
- The lower left tapped pot shows the disk (vertical) setpoint and position feedback
- The servo/clutch Amplifier, motion select clutches, tach, and drive capstain (for both vertical & horizontal)
is lower right
|
11:45 - tour of RAMAC? or after lunch??
12:00 Lunch - Togo's across the street
1:00 TOURS
* IBM 1401
* Maybe RAMAC Restorations
* Not to mention Visible Storage, where all your old friends live.